Klaus Strutzberg VW TDI  Passat

 

hier liegt mein Gästebuch

hier geht es zu meiner Homepage
(
auch mit weiteren Links zum Thema Pflanzenöl

      webkit_lp_ge-en.gif (4422 bytes)

 ein Autoumbau- und Fahrbericht
thumbAuto.jpg (3861 bytes) 
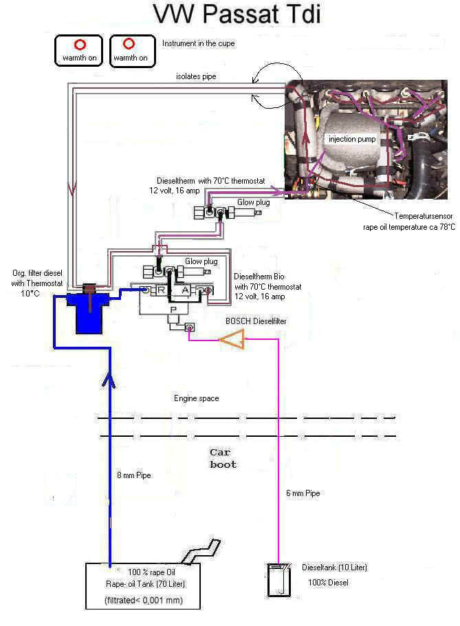
VW Passat Tdi Baujahr 1994 (hier zur Funktionsskizze)

 

German:

Ich möchte die vorhandene Abbildung erklären:

Ich fahre mit einem 2 Tank System.
5 km vor Fahrtende schalte ich auf Diesel um. Morgens schalte ich sofort auf
Pflanzenöl um.

Ich benutze den ursprünglichen Filter für das Pflanzenöl.  Ich benutze
keinen Wärmeaustauscher für das Pflanzenöl.
Ich benutze das Pflanzenöl zu 100% (kalt geprestes Pflanzenöl, wie Sie), das
ohne Probleme durch den Filter geht
(bis jetzt 12.000 Kilometer).
Das Rückholöl von der Einspritzpumpem erwärmt den originalen Dieselfilter.
Bei hoher Geschwindigkeit und wenig
Temperatur im Winter ( mehr als 150 km/h und 0° C) geht das Pflanzenöl nicht
ausreichend durch den Filter.
Dafür will ich noch etwas konstruieren.
Nach dem Filter wird das Pflanzenöl durch eine Glühkerze erhitzt. Diese
Glühkerze enthält ein 3/2 Wege Magnetventil
und ein 70° C Thermostat. Damit kann ich zwischen Pflanzenöl und Diesel
wechseln. Vor der Einspritzpumpe habe ich
zusätzlich eine Glühkerze mit einem 70° C Thermostat eingebaut.
Die Temperatur des Pflanzenöls beträgt im Winter bei  0° C nach ca 20
Minuten 70 ° C.
Die maximale Temperatur des Pflanzenöls im Winter beträgt 78° C.
Die Rückleitung von der Einspritzung geht zum ursprünglichen Dieselfilter.
Dieses besitzt einen Thermostat.
Wenn die Temperatur des Filters < 10° C ist, dann (morgens) wird der
Kraftstoff  durch den Filter geführt.
Wenn die Temperatur des Filters > des 10°C ist, (nach 1 Minute, morgens )
wird das Rückholöl nicht durch den Filter geführt.
Der Filter ist folglich warm.
Das Pflanzenöl hat ein Teilchegroesse von < 0,001 Millimeter.  Ich habe
keine Probleme mit dem Pflanzenöl bis -12° C.
Die Geschwindigkeit des Pflanzenöls in der 8 mm Leitung beträgt ungefähr
0,018-0,04 m/sec .
So auch sehr kaltes Pflanzenöl kann gesogen werden.
Die Glühkerzen arbeiten nach dem Start sofort. Ein eventueller
Wärmeaustauscher arbeitet erst bei warmen Wasser,
das kann im Winter sehr lange dauern. Der Wärmeaustauscher kann den
hydraulischen Widerstand in der Leitung erhöhen.
Dann saugt meine Maschine kein Pflanzenöl.
Die Glühkerzen sind für  im Motor vorgesehen. Die Glühkerzen werden
sehr lange mit 80° C arbeiten.
Abends schalte ich 5 km vor dem Ende der Fahrt auf Diesel um. Dadurch
vermischt sich das Pflanzenöl mit dem Diesel.
Es wird immer mehr Diesel gesaugt,  nach 5 Km ist fast nur noch Diesel in
den Leitungen und in der Einspritzpumpe und
sehr wenig Pflanzenöl.
Damit sind viele Leitungen mit Diesel gefüllt. Morgens starte ich und
schalte sofort auf Pflanzenöl um. Nach 5 km ist
der Diesel in den Leitungen und in der Einspritzpumpe verbraucht, der Motor
ist warm (> 30° C) und das Pflanzenöl ist
an der Einspritzpumpe. Mein Automobil starter damit sehr gut.
Wenn das Pflanzenöl eingefroren ist, dann kann ich sofort auf Diesel
umschalten.
10 Liter Diesel reichen für 220 Km und 70 Liter Pflanzenöl für 1450 Km.

Für schnelles fahren auf der Autobahn ( 180 -200 km/h) will ich noch den
Dieselfilter mit einer Folie umwickeln,
die Wärme ausstrahlt. Ich will noch eine Vorrichtung bauen, die mir anzeigt,
wie voll mein Zusatztank ist.
Ich bin mit meiner Arbeit zufrieden.

---------------------------------------------------------------------
In English

I would like to explain the available figure:

I drive 2 with a tank system.  I switch 5 km before travel end to Diesels.
In the morning I switch immediately to
vegetable oil.

I use the original filter for the vegetable oil.  I do not use heat
exchanger for the vegetable oil.
I use the vegetable oil for 100% (coldly geprestes vegetable oil, like it),
which goes without problems
through the filter (up to now 12,000 kilometers).  The back getting oil of
the injection pump warms up
the original Diesel filter.  At high rate and few temperature in the winter
(more than 150 km/h and 0° C)
 the vegetable oil goes not sufficiently through the filter.  But I want to
design still something.  After
 the filter the vegetable oil is heated up by a glow plug.  This glow plug
contains 3/2 way a single
solenoid valve and a 70° C thermostat.  Thus I can change between vegetable
oil and Diesel.
Before the injection pump I inserted additionally a glow plug with a 70° C
thermostat.
The temperature of the vegetable oil amounts to in the winter with 0° C
after approx. 20 minutes 70 ° C the max.
temperature of the vegetable oil in the winter amounts to 78° C the return
pipe of injection goes to the original
Diesel filter.  This possesses a thermostat.  If the temperature of the
filter is < 10° C, then (in the morning)
the fuel is led by the filter.  If the temperature of the filter > the 10°C
is, (after 1 minute, in the morning)
the back getting oil is led not by the filter.  Therefore the filter is
warm.  The vegetable oil has a Teilchegroesse
of < 0.001 millimeters.  I do not have problems with the vegetable oil
to -12° C the rate of the vegetable oil in the
8 mm line amount to approximately 0.018-0.04 m/sec.  So also very cold
vegetable oil can be sucked.  The glow plugs
 operate after the start immediately.  A possible heat exchanger operates
only at warm water, which can last in the
winter for a very long time.  The heat exchanger can increase the hydraulic
resistance in the line.  Then my machine
 does not suck vegetable oil.  The glow plugs are intended   in the
engine.  The glow plugs will operate for
a very long time with 80° C.  In the evening I switch 5 km before the end of
the travel to Diesels.  Thus the vegetable
oil mixes itself with the Diesel.  Ever more Diesel is sucked, after 5 km is
almost only Diesel in the lines and in the
injection pump and very few vegetable oil.  Thus many lines are filled with
Diesel.  In the morning I start and switch
immediately to vegetable oil.  After 5 km the Diesel is used up in the lines
and in the injection pump, the engine is
warm (> 30° C) and the vegetable oil is at the injection pump.  My
automobile starter thereby very well.  If the
vegetable oil froze, then I can switch immediately to Diesels.  10 litres of
Diesel are enough for 220 km and 70
litres vegetable oil for 1450 km.

For fast drive on the motorway (180 -200 km/h) wants I still the Diesel
filter with a foil to tape, which radiates warmth.
I want to build still another device, which displays to me, how full my
auxiliary tank is.
I am very content with my work.
---------------------------------------------------------------------
Best regards and yours sincerely

Klaus Strutzberg
vw-passat-2tank-01-01-28.BMP (1827334 bytes)